產品詳情

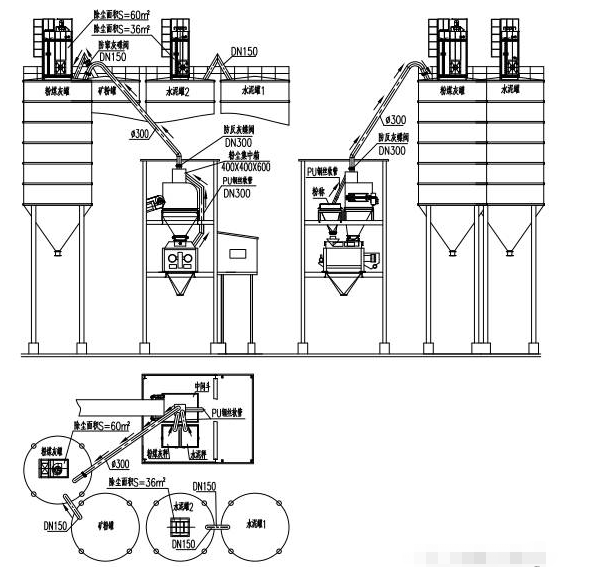
除塵器安裝在倉頂,所有粉塵經過除塵器布袋過濾后,附著在布袋上的灰塵由脈沖反吹系統清理后直接落入粉倉重新利用,非常簡單、實用。
產品優勢和特點
1、自主研發嵌入式控制系統,全自動運行,無需人為干預。觸摸屏控制,可手動、自動切換,自動工作狀態下按照程序運行,生產時風機、防反灰蝶閥自動開啟,生產完畢自動開啟脈沖清灰系統,所有部件的運行狀態都有顯示,并帶有故障報警功能。
2、維護費用低。布袋采用防水拒油針刺氈,更換周期為2-5年,而且布袋單價也非常低廉。
3、主樓內的所有收塵管路均采用PU鋼絲軟管。便于清理管路,有效防止管路堵塞。
4、徹底解決主樓內的生產揚塵問題。主樓生產過程中產生的粉塵,通過PU鋼絲軟管管道,集中至砂石待料倉頂部的粉塵集中箱,然后通過倉頂除塵器上的風機和∮300管路,將粉塵全部抽到粉煤灰倉內,再經過除塵器過濾反吹后直接落入粉煤灰倉。
5、不同物料的倉間連接管路上都安裝防串料蝶閥。除塵器安裝在相對低等(粉煤灰)的料倉上,如礦粉粉塵通過連接管路進入粉煤灰倉,單獨打粉煤灰時蝶閥是關閉的,粉煤灰粉塵是不能進入礦粉倉的。這樣也杜絕了因管理不善,滿倉后還繼續打料,出現串料,造成重大質量事故。